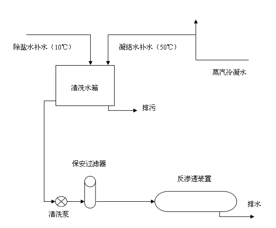
【水泥人網】甘肅金泥集團有限責任公司干法二廠余熱電站總投資2800萬元,投產以來每年新增利潤數萬元,節約標準煤1.074萬噸,減排二氧化碳2.58萬噸。該廠余熱發電化學水處理反滲透系統是采用初步水處理后的工業原水,經3kw原水泵進入多介質、活性炭、保安過濾器過濾進入反滲透裝置,再經15kw高壓泵打水至除鹽水箱,運行過程中,根據產水及濃水量會判斷離子膜結垢情況進行加藥清洗,但清洗后往往情況并不樂觀,只能通過增加運行時間及進水壓力的辦法保證運行水位,但是卻造成了大量的水耗及電耗,特別是冬季產水量低,產水量從12t/h持續下降至6t/h,清洗時水溫過低(10℃),藥品無法完全溶解,不但產水量沒有得到改善,還造成了藥品晶體進一步增加了產水壓力,降低了產水量,增加了不必要的水耗電耗。前期進行的換熱器改造及原水加熱改造,依然無法保證機組正常運行時的水量需求,沒有從根本上解決問題。通過凝結水清洗系統改造后,我們在以往藥洗的基礎上添加了水洗,就是用不添加清洗藥品的凝結水對反滲透離子膜進行維護性清洗。藥洗時藥品在凝結水中也能滿足完全溶解。這樣不但提高了產水量,還大大節約了水電及藥品投入。


改造前:

改造后:

改造過程中可以看出,改造前清洗用水為除鹽水(10℃),冬季溫度偏低,無法將藥品完全溶解,進而達到清洗反滲透離子膜的目的,造成了不必要的水耗及電耗,所以我們將凝汽器冷凝后的水取至清洗水箱,它的溫度為50度左右,完全可以達到溶解藥品的目的,而且它為冷凝水,更為純凈,保證了水質的前提下,降低了水耗及電耗,提高了反滲透系統的產水量,滿足了運行需求,達到了預期的效果。
改造項目共計投入140元,同期對比產水量約提高了2-6t/h, 大大縮短了設備運行時間,相應的降低了水耗及電耗,同期日節約水量約為48-144t,日節約電量約為54-126kwh。正可謂小技改解決了大問題提高了電站經濟效益,減少了職工的勞動強度,區有顯著的社會效益和推廣作用。
(本文由 阮黎明供稿)


